文章前言
在现代电子设备中,高效的电源管理是确保设备性能与可靠性的关键因素之一。芯伯乐新推出的XBL4501/02/03作为一款高性能的中高压降压型DC-DC转换器,凭借其出色的设计与丰富的功能,为众多应用领域提供了理想的电源解决方案。
一、芯片概述
XBL4501/02/03系列是一款宽输入电压范围4.5V~40V的DC-DC异步降压芯片,其开关频率高达380kHz,可提供5A连续输出电流,转换效率最高达93%。芯片内置高压功率MOSFET,显著简化外围电路设计,能灵活适配汽车充电器、照明灯、便携式供电电源、消费电子等多元化场景的电源转换需求,是高可靠性应用领域的理想解决方案。
XBL4501采用TO-220-5/TO263-5封装,输出电流可达5A。
XBL4502采用SOT23-6封装,输出电流可达3A。
XBL4503采用SOP-8和ESOP-8封装,输出电流可达5A。
下文将以XBL4501为例介绍芯伯乐XBL4501/02/03系列的应用优势。
二、主要特点
宽输入电压范围:XBL4501支持4.5V到40V的宽输入电压范围,使其能够适应多种电源环境,无论是车载电源、电池组还是其他电源,都能稳定工作。
高精度输出调节:输出电压从1.23V到37V可调,确保在各种负载条件下都能提供精确稳定的输出电压。
高效能转换:固定380KHz的开关频率,配合内置的功率MOS,使得XBL4501在转换过程中损耗低、效率高。有效减少能量损耗,提升设备的能效比。
强大的开关电流能力:最大5A的开关电流,能够满足大功率设备的用电需求,确保在高负载下依然稳定运行。
完善的保护功能:芯片内置了输出短路保护、输入过压保护、热关断功能等多种保护机制,全方位保障芯片及整个电路的安全,延长设备使用寿命。
简洁的外围电路设计:内置了固定频率振荡器与频率补偿电路,XBL4501在应用时所需的外围元器件数量大幅减少,不仅降低了电路设计的复杂度,还提高了系统的可靠性和稳定性。
三、应用领域及优势
稳定输出:具备过压、过流、过热等多重保护,提升了系统的可靠性和安全性,能够长时间运行。
宽输入电压范围:4.5V~40V宽输入电压范围的设计能适应多种电源条件、提高系统稳定性、降低开发和生产成本、提高设计灵活性以及强大的应对电源波动和干扰能力。
高效的转换效率:最高93%的高效转换效率能够显著减少能量损耗、降低功耗、减少热量产生、提高设备可靠性和延长设备寿命。


高精度输出调节:输出电压从1.23V到37V可调,确保在各种负载条件下都能提供精确稳定的输出电压。提高照明效果,延长灯泡的使用寿命,还能避免因电压不稳定导致的灯光闪烁或损坏。
强大的开关电流能力:最大5A的强大开关电流能力能够支持高功率照明设备运行、快速响应负载变化并提升照明系统的整体性能,使得照明系统在开启或关闭瞬间能够迅速适应电流的大幅波动,避免因电流冲击导致的设备损坏或灯光异常。
简化设计:提供TO-220-5/TO263-5、SOT23-6、SOP8、ESOP8标准封装和接口,便于与其他模块集成,缩短开发周期。

小型化设计:TO-220-5/TO263-5、SOT23-6、SOP8、ESOP8封装的小型化设计节省了PCB空间、便于集成、降低重量、提升便携性,同时还能减少材料成本。小型化设计提高了设计的灵活性,使得工程师能够更自由地优化电源内部结构,以满足不同设备对紧凑与高效能的双重需求
高效能转换:最高93%高效能转换能显著减少能量损耗、降低运营成本、提升设备性能与续航能力,同时符合节能环保要求。

小型化设计:小型化设计占用空间小、便携性强、材料消耗少、能耗低,且利于集成和移动使用。满足了用户在移动场景下的使用需求。实现更复杂的功能,进一步提升了产品的竞争力和用户体验。
高转换效率:93%高转换效率,减少了能量损耗,适合对效率要求高的分布式电源系统。提高了整体的能源利用效率。提高系统的可靠性和稳定性。同时,高转换效率也有助于降低设备在使用过程中的能源成本,使产品更具市场竞争力。
外围电路设计简单:芯片集成度高,外部元件需求少,有助于减小系统体积,适合空间受限的电源应用,节省了大量空间。减少外部元件的需求还可以降低生产复杂度和成本,提高生产效率和产品的一致性,进一步增强产品的市场竞争力。

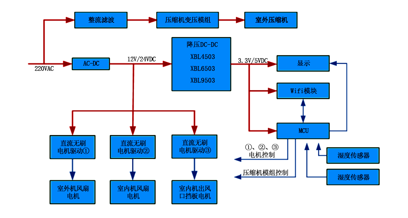
宽电压范围:XBL4501芯片支持宽输入电压范围(4.5V~40V),能够适应较大的电压波动。在直流变频空调中,这种宽电压范围可以确保系统在不同输入电压条件下稳定运行,提高系统的可靠性和适应性。
低纹波:XBL4501具有出色的线性调整率和负载调整率,能够提供低纹波的输出电压。低纹波输出对于直流变频空调的控制电路和电机驱动非常重要,可以减少电磁干扰,提高系统的稳定性和性能。
高可靠性:4.5V~40V的工作电压范围和多种保护功能使得XBL4501芯片能够适应较大的电压波动和恶劣的工作环境。在直流变频空调中,这种高可靠性可以减少因电压不稳定或过载导致的故障,从而延长设备的使用寿命。


四、总结与选型
XBL4501/02/03作为高效降压型DC-DC转换器,凭借其宽输入电压范围、高精度输出调节、高效能转换、强大的开关电流能力以及完善的保护功能,成为了众多电子设备电源管理的卓越之选。它不仅满足了现代电子设备对电源高效、稳定、可靠的要求,还通过简洁的外围电路设计,降低了应用难度,为工程师提供了便利。在汽车充电器、照明灯、便携式供电电源、消费电子等众多领域,XBL4501/02/03都有着广泛的应用前景,是高可靠性应用领域的理想解决方案。
